直流SPD(太阳能光伏)
符合EN5053911,GB/T18802-31光伏浪涌保护器测试标准。
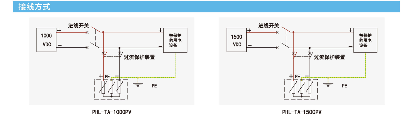
产品概述
用于第二级的光伏直流电源浪涌保护器专为太阳能光伏系统设计,适用于汇流箱中的直流光伏电源保护。符合EN5053911,GB/T18802-31光伏浪涌保护器测试标准。
主要特点
1) 完整的预接线底座,便于光伏系统特有有接线模式;
2) Y型接线方式,避免发电机电路因绝缘故障损害避雷器:
3) 特有防直流拉弧装置,避免拉弧造成事故。

| 最大工作电压Ucpv | 1500V |
|---|---|
| 标称放电电流In(8/20us) | 20kA |
| 最大放电电流Imax (8/20us) | 40kA |
| 保护电压Up (In下) | <5.0kV |
| 响应时间 | <25ns |
| 老化热脱离功能 | 有 |
| 老化指示功能 | 有 (指示窗口由绿色变成红色) |
| 工作温度范围 | -40℃~+80℃ |
| 遥信功能 | 可选配 |
| RS-485通讯 | 可选配 |
| 链接导线截面积 | 1.5~2.5mm2 |
| 安装方式 | DIN35mm导轨 |
| 外壳材料 | UL94-V0 |
| 防护等级 | IP20 |
| 测试标准 | GB/T 18802.31/EN50539-11 |




.png)
.png)
.png)



.png)


